Panduan Spesifikasi Kabel Grounding: Dari Perangkat hingga Titik Bumi
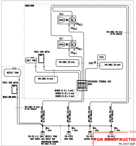
Dalam instalasi ruang genset, pemilihan ukuran dan jenis kabel grounding bukan sekadar masalah teknis, melainkan menyangkut nyawa manusia dan keamanan aset. Sistem ini berfungsi memastikan arus bocor dibuang secepat mungkin ke bumi. Berdasarkan standar perencanaan, berikut adalah rincian jalur, jenis, dan dimensi kabel yang digunakan dari Grounding Terminal Box (GTB) hingga ke titik pembumian akhir.

1. Mengapa Menggunakan Kabel NYA?
Pada diagram, jenis kabel yang dominan digunakan adalah Kabel NYA.
- Karakteristik: Kabel ini memiliki inti tembaga tunggal (solid atau stranded) dengan lapisan isolasi PVC.
- Keunggulan: Tembaga adalah konduktor yang sangat baik untuk mengalirkan arus gangguan ke tanah, sementara isolasi PVC melindunginya dari korosi ringan atau sentuhan yang tidak disengaja.
- Proteksi Tambahan: Di area ruang genset, kabel-kabel ini wajib dilindungi dengan pipa PVC (biasanya ukuran $\phi 25 \text{ mm}$ hingga $\phi 50 \text{ mm}$) untuk menghindari kerusakan mekanis.
2. Rincian Jalur dan Dimensi Kabel
Setiap komponen memiliki kebutuhan kapasitas kabel yang berbeda tergantung pada potensi arus gangguan yang mungkin terjadi:

| Jalur Koneksi | Jenis Kabel | Ukuran (Cross Section) | Proteksi Pipa |
| Bodi Genset (DG.1 & DG.2) ke GTB | NYA | 150 mm2 | |
| Panel Kontrol (CPGS) ke GTB | NYA | 120 mm2 | |
| Netral Generator ke Grounding Pit | NYA | 150 mm2 | |
| Tangki Mingguan (Weekly Tank) ke Ground | NYA | 150 mm2 | |
| Tangki Harian (Daily Tank) ke Jalur Utama | NYA | 16 mm2 | |
| Pintu Metal ke Sistem Grounding | NYA | 16mm2 |
3. Terminal Utama: Grounding Terminal Box (GTB)
GTB adalah tempat bertemunya semua kabel dari perangkat sebelum diteruskan ke tanah. Di dalamnya terdapat batang tembaga (busbar) dengan berbagai ukuran:
- Busbar CU : Digunakan sebagai terminal utama untuk kabel besar
- Busbar CU dan : Digunakan untuk percabangan kabel yang lebih kecil.
4. Titik Pembumian Akhir (Underground Bonding)
Setelah semua arus bocor terkumpul di GTB, mereka dibuang ke dalam tanah melalui 4 jalur utama (4 Control Boxes). Di dalam tanah, sistem ini disatukan kembali menggunakan:
- Kabel Underground Bonding: NYA .
- Target Ketahanan: Seluruh sistem ini wajib memiliki nilai tahanan maksimal 1 Ohm. Semakin kecil nilainya, semakin aman instalasinya.
Kesimpulan untuk Pelaksana
Pemilihan kabel 150 mm2 untuk bodi genset dan netral bertujuan untuk menangani lonjakan arus yang besar jika terjadi hubung singkat. Sedangkan penggunaan pipa PVC memastikan instalasi kabel grounding tetap rapi dan terlindungi dari cairan seperti oli atau solar di ruang mesin.
Tips Lapangan: Pastikan setiap sambungan kabel ke busbar menggunakan Cable Lug (Skun Kabel) yang sesuai ukurannya dan dipres (crimping) dengan kuat untuk mencegah panas berlebih pada titik sambungan.